Texenergo SU5112-4001 Ящик управления АД с к/з ротором

Texenergo SU5112-4001

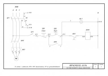
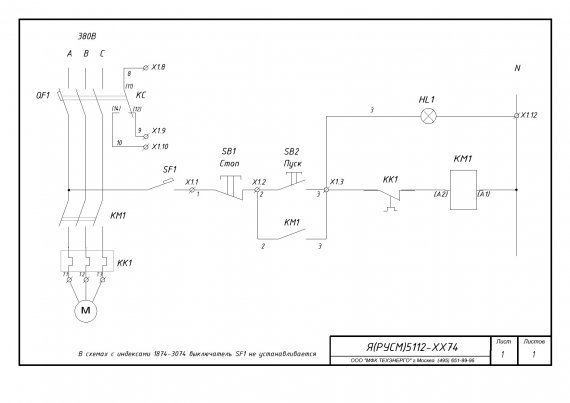
Ящик управления АД с к/з ротором Я 5112-4074 УХЛ4 Т.р.80-93А 45кВт

Купить по низким ценам Texenergo SU5112-4001
Артикул: SU5112-4001
Сравнить
Нет в наличии
0,00 ₽ Цена за 1 шт.

    Описание Texenergo SU5112-4001

    Ящики силовые серии Я(РУСМ)5000 предназначены для управления асинхронными двигателями с короткозамкнутым ротором, работающими в продолжительном, кратковременном или повторно-кратковременном режимах в категории применения АС3.

    Защита при работе электродвигателя осуществляется с помощью автоматического выключателя с максимальным электромагнитным и тепловым расцепителями и тепловым реле электромеханического типа. Автоматический выключатель и тепловое реле по заказу могут быть заменены на автомат защиты двигателя.

    Технические характеристики
    Номинальное напряжение силовой цепи: 380В, 50Гц
    Номинальное напряжение цепи управления: 220В, 50Гц
    Конструктивное исполнение
    Тип управляемого дигателя: Нереверсивный
    Количество управляемых двигателей (фидеров): 1
    Наличие переключателя на дистанционный/автоматический режим: Нет
    Автоматический выключатель: На каждый фидер
    Наличие дополнительных контактов на автоматическом выключателе: Да
    Наличие промежуточного реле: Нет
    Тип корпуса: Металлический
    Тип установки: Навесной
    Климатическое исполнение и категория размещения: УХЛ4
    Комплект поставки
    Ящик в соответствии с заказом
    Ключи от дверей
    Паспорт на готовое изделие
    Схема электрическая
    Сертификат на изделие

    Номинальный ток

    100 А

    Серия

    Я(РУСМ) 5000

    Степень защиты

    IP31

    Индивидуальная упаковка

    Количество в упаковке (шт)

    1

    Габариты (мм)

    600 x 400 x 220

    Вес (кг)

    15

    Штрих-код:

    Референс компании

    te00303965

    Артикул поставщика

    SU5112-4001

    Штрих-код

    2846903039659

    Технические характеристики Texenergo SU5112-4001

    • Ширина упаковки 60 см
    • Высота упаковки 40 см
    • Глубина упаковки 22 см
    • Объемный вес 10.56 кг
    • Единица измерения шт.
    • Кратность поставки 1
    • Ширина упаковки 60 см
    • Высота упаковки 40 см
    • Глубина упаковки 22 см
    • Объемный вес 10.56 кг
    • Единица измерения шт.
    • Кратность поставки 1
    • Тип Ящик
    • Особенности Ротор
    • Серия Ад
    • Климатическое исполнение УХЛ4
    • Мощность 45кВт
    • Номинальный ток 80-93А
    Заказ в один клик
    Мы позвоним Вам в ближайшее время
    Несоответствие минимальной сумме заказ

    Минимальная сумма заказа 0,00 ₽

    Просьба увеличить заказ.

    Похожие товары

    Похожие товары не найдены

    Аналоги по характеристикам

    Аналоги по характеристикам не найдены

    Аналоги по цене

    Аналоги по цене не найдены

    Написать отзыв
    Общая оценка товара:
    5
    1
    Специализированный магазин texenergo в России

    Гарантия производителя 1 год
    Компания:
    Произведено:
    Информация о компании:
    Срочная доставка день в день
    Объемный вес: 10.56 кг
    Габариты: 60x40x22
    По городу Москве: 1 500 ₽
    * только для города Москва
    Самовывоз по РФ
    Объемный вес: 10.56 кг
    Габариты: 60x40x22
    Самовывоз осуществляется по России:
     
    Доставка курьером по РФ
    Объемный вес: 10.56 кг
    Габариты: 60x40x22
    По городу Москве: 450 ₽
    По России:
    Транспортная компания
    Собственная служба доставки 450 ₽ 2-3 дней

    Почта России уточнять 3-20 дней

    ПЭК уточнять 2-7 дней

    СДЭК Экспресс лайт уточнять 2-7 дней

    СДЭК Супер Экспресс уточнять 2-4 дней

    Деловые Линии уточнять 2-7 дней

    Pony Express уточнять 2-7 дней

    DPD уточнять 2-7 дней

    DHL уточнять 2-7 дней

    Boxberry уточнять 2-7 дней

    ЖелДорЭкспедиция уточнять 3-10 дней

    Байкал Сервис уточнять 2-10 дней

    Энергия 400,00 ₽ 2-7 дней
    Texenergo SU5112-4001 Ящик управления АД с к/з ротором
    Артикул: SU5112-4001

    Ящик управления АД с к/з ротором Я 5112-4074 УХЛ4 Т.р.80-93А 45кВт

    Объемный вес: 10.56 кг
    Габариты: 60x40x22
    Нет в наличии
    0,00 ₽ Цена за 1 шт.
      Задать вопрос
      Мы позвоним Вам в ближайшее время
      Заказ на обратный звонок
      Мы позвоним Вам в ближайшее время
      Обратный звонок
      Мы позвоним Вам в ближайшее время